Nissan Micra (2002) - Reparaturanleitung: Bauteile der einspritzanlage (einbaulage)

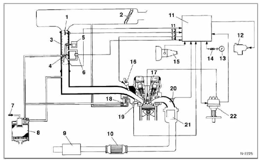
- Luftmassenmesser
- drosselklappensensor
- lufttrichter mit schutzgitter
- drosselklappenteil
- A.C.C.-/F.I.C.D.-Kombiventil
- aktivkohlebehälter
- motortemperatursensor
- zündverteiler
- einspritzventile
Schemazeichnung der einspritzanlage

- Luftmassenmesser
- luftfilter
- drosselklappengehäuse
- drosselklappenpotentiometer
- F.I.C.D.-Ventil
zusatzluft-steuerungsventil.
- A.A.C.-Ventil
zusatzluftventil.
- Vom kraftstoffbehälter (tank)
- aktivkohlebehälter
- schalldämpfer
- katalysator
- zünd-/einspritzsteuergerät (E.C.C.S.)
- Kraftstoffpumpe
- geschwindigkeitsanzeiger
- geschwindigkeitssensor
- leergangschalter
- einspritzventil
- zündkerze
- T.V.V.-Ventil
wärmegesteuertes unterdruckventil.
- Kühlflüssigkeitstemperaturgeber
- lambdasonde
- abgaskrümmer mit katalysator
- zündverteiler
Sicherheitshinweise einspritzanlage
- Motor nicht ohne fest angeschlossene batterie starten.
- Zum starten des motors keinen schnellader verwenden.
- Beim schnelladen batterie vom bordnetz trennen.
- Bevor eine prüfung der elektronischen einspritzanlage
erfolgt, muß gewährleistet sein, daß die zündung in ordnung
ist, das heißt zündzeitpunkt und zündkerzen müssen
den vorschriften entsprechen.
- Auf einwandfreien sitz der anschlußstecker achten.
- Nie bei laufendem motor die batterie vom bordnetz tren
- bei temperaturen über +80 c (trockenofen), steuergerät
ausbauen.
- Mehrfachstecker des steuergerätes nicht bei eingeschalteter
zündung abziehen oder aufstecken.
- Bei einer kompressionsdruckprüfung stromversorgung
für kraftstoffpumpenrelais unterbrechen, relaisstecker
abziehen.
Der fehlerspeicher
Ausfälle und kurzfristige störungen von sensoren werden im
fehlerspeicher des steuergerätes gespeichert. Abgespeicherte
fehler können in einer nissan-fachwerkstatt mit
dem nissan-selbstdiagnose-prüfgerät abgerufen werden.
Der fehlercode gibt an, in welchem bereich der zünd- und
einspritzanlage der fehler zu suchen ist. Zur konkreten fehlerermittlung
ist ein umfangreicher prüfkatalog erforderlich.
Außerdem sind für die meisten prüfungen spezialmeßgeräte
notwendig, die dem heimwerker in der regel nicht zur verfügung
stehen. Hier werden deshalb nur einige allgemeingültige
prüfhinweise gegeben. Weitergehende prüfungen sollten
der werkstatt überlassen werden.
Allgemeine prüfhinweise
Wichtig: wenn das selbstdiagnose-prüfgerät beispielsweise
den temperaturfühler für kühlmittel als defektes bauteil anzeigt,
kann der fehler auch innerhalb des steuergerätes liegen.
Ermittelt werden kann der fehler entweder durch austauschen
des fühlers oder durch weitere, aufwendige prüfungen
mit spezialmeßgeräten (werkstattarbeit). Hinweis: in
der regel nimmt die werkstatt gekaufte, aber nicht benötigte
ersatzteile nicht zurück.
- Kabel abziehen, anschlüsse auf guten kontakt prüfen,
korrosion entfernen.
- Befestigung kabel an kabelschuh prüfen.
- Widerstand des als defekt angezeigten bauteils prüfen
und mit sollwert vergleichen.
- Leitungen zum steuergerät mit einem ohmmeter gemäß
dem stromlaufplan auf durchgang prüfen. Achtung: vor
dem abziehen beziehungsweise aufschieben des mehrfachsteckers
für das steuergerät, zündung ausschalten
und massekabel der batterie abklemmen. Das steuergerät
kann sonst beschädigt werden.
Achtung: wird die batterie abgeklemmt, werden die fehler
im speicher des steuergerätes nach 24 stunden gelöscht.
Treten die gleichen fehler während einer anschließenden
fahrt wieder auf, werden sie wieder im fehlerspeicher abgelegt.
Tritt ein abgespeicherter fehler während der 50 folgenden
motorstarts nicht wieder auf, dann wird er automatisch
aus dem fehlerspeicher gelöscht.
Hinweis: in diesem band werden 2 micra-generationen
behandelt. Die micra-generation i kam im märz
'83 in deutschland auf den markt. Im januar '93 wurde
die micra-generation ii eingeführt. ...
Die richtig bemessene luft-/kraftstoffmenge wird durch eine
vielzahl von sensoren (fühlern) beeinflußt. In diesem kapitel
erfolgen kurze beschreibungen der einzelnen sensoren
sowie ü ...
Andere Materialien:
Micra-generation I
Achtung: allgemeingültige arbeiten sind bei der beschreibung für den motor ab '93 nachzulesen.
Ausbau
Batterie-massekabel (-) von der batterie abklemmen.
Achtung: dadurch werden die elektronischen speicher gelöscht, wie zum beispiel der radiocode.
Gilt für: Fahrzeuge mit Plug-in-Hybrid-Antrieb
Abb. 119 Motorraum: Kühlmittelausgleichsbehälter
Ihr Fahrzeug verfügt über zwei voneinander unabhängige Kühlmittelausgleichsbehälter:
: Ausgleichsbehälter für Verbrennungsmotor1).
: Ausgleichsbehälter für Hochvoltbereich1).
App Fahrzeuginfo aufrufenMit der Audi App Fahrzeuginfo können verschiedene Fohrzeuginformotionen
aufgerufen werden.
Abb. 302 Beispiel eines Menüpunkts
► Wählen Sie: Taste > Fahrzeug.
Abhängig von der Fahrzeugausstattung werden folgende Menüpunkte angezeigt:
Der ausgewählte Menüpunkt ist jeweils rot umrandet
Abb.